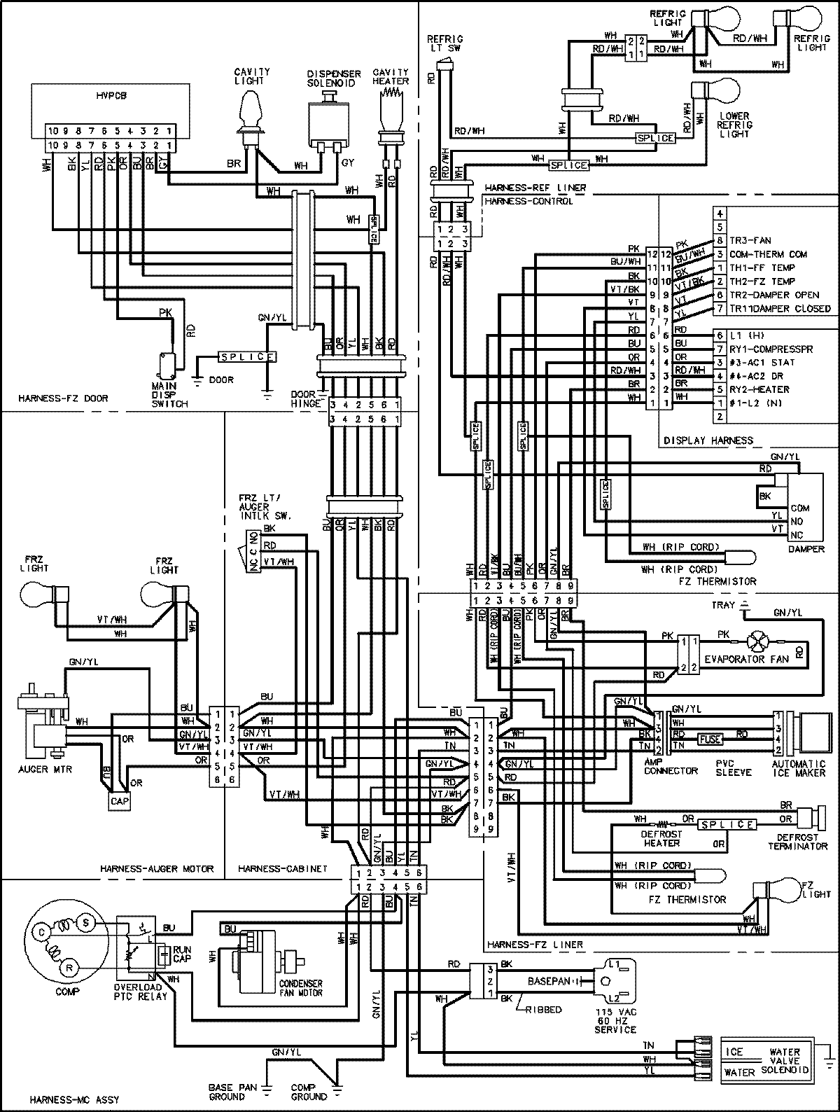
JCD2292HTB 18 – WIRING INFORMATIONadmin2025-04-26T09:14:56+00:00JCD2292HTB 18 – WIRING INFORMATION ProductsPositionProductNIMAY 15003545