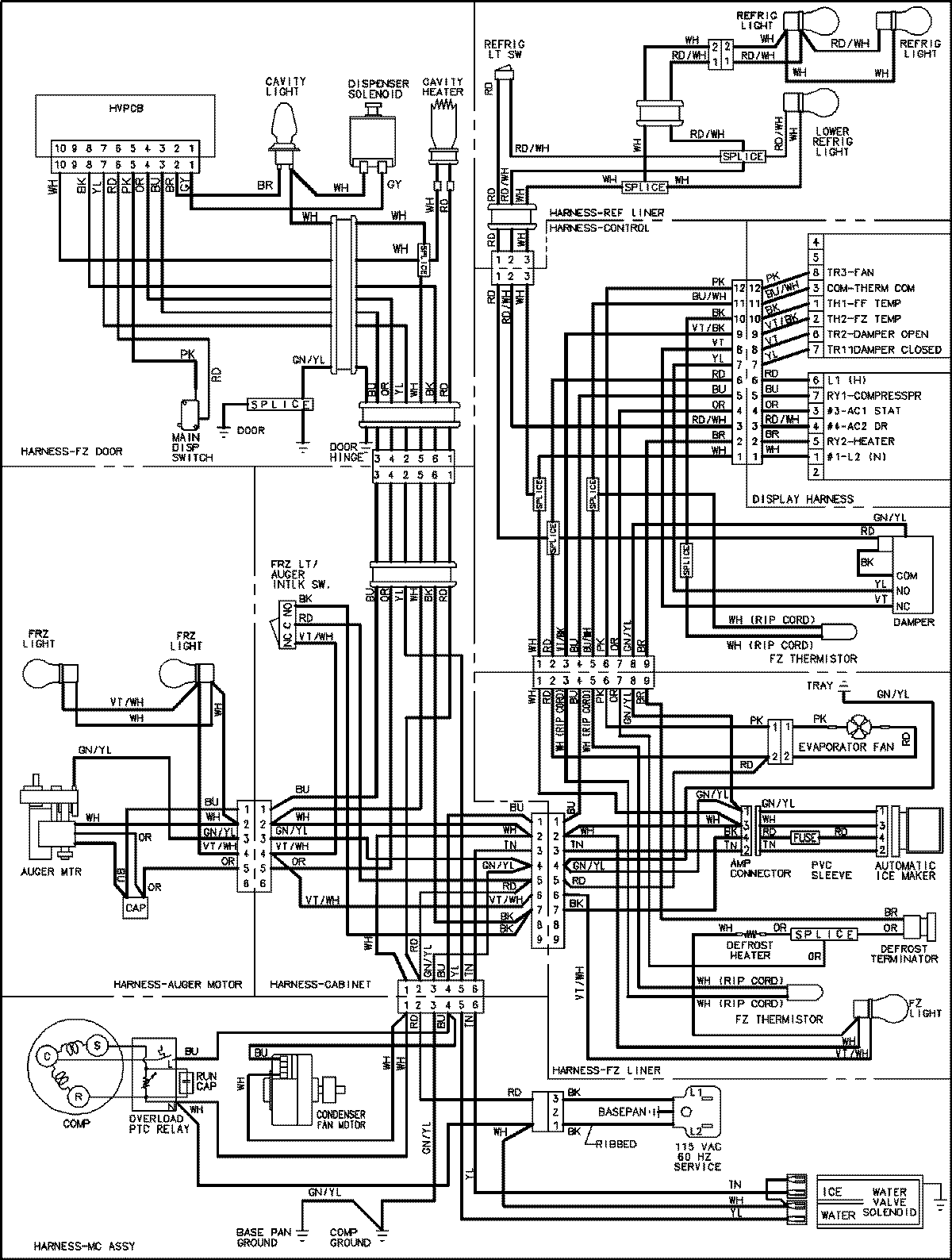
JCD2292HTW 18 – WIRING INFORMATIONadmin2025-04-26T09:14:55+00:00JCD2292HTW 18 – WIRING INFORMATION ProductsPositionProductNIMAY 15003545