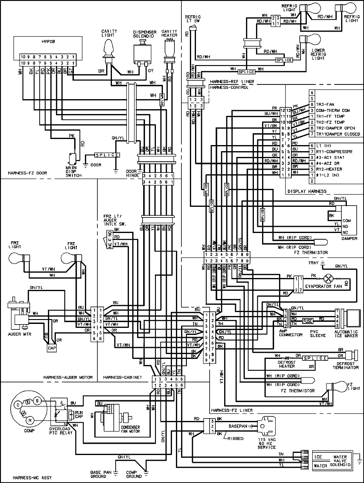
JCD2295HES 18 – WIRING INFORMATIONadmin2025-04-26T09:16:07+00:00JCD2295HES 18 – WIRING INFORMATION ProductsPositionProductNIMAY 15003545