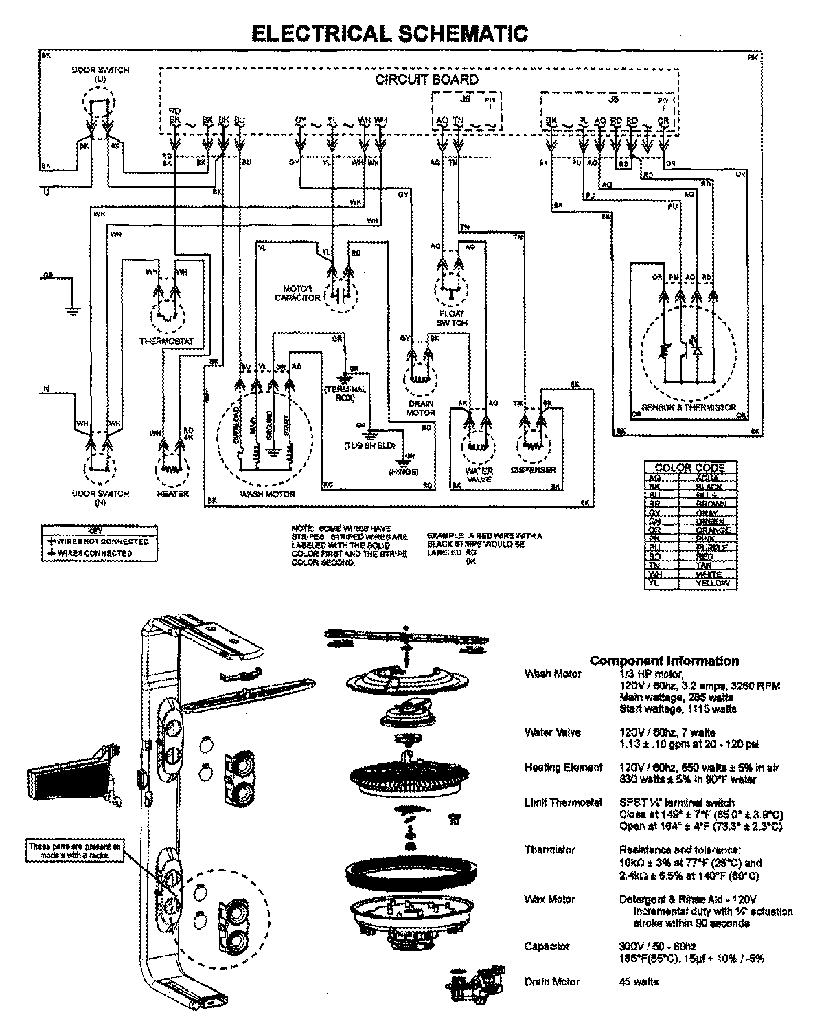
JDB1090AWB 07 – WIRING INFORMATIONadmin2025-04-26T09:16:29+00:00JDB1090AWB 07 – WIRING INFORMATION ProductsPositionProductNIMAY 15003628