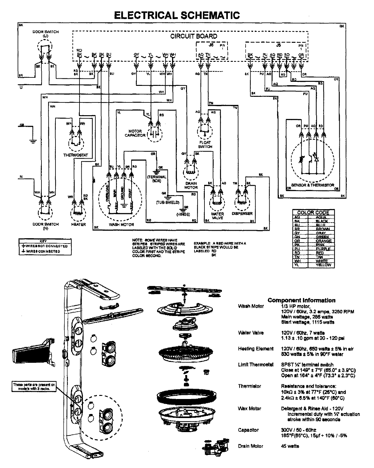
JDB1090AWW 07 – WIRING INFORMATIONadmin2025-04-26T09:16:30+00:00JDB1090AWW 07 – WIRING INFORMATION ProductsPositionProductNIMAY 15003628