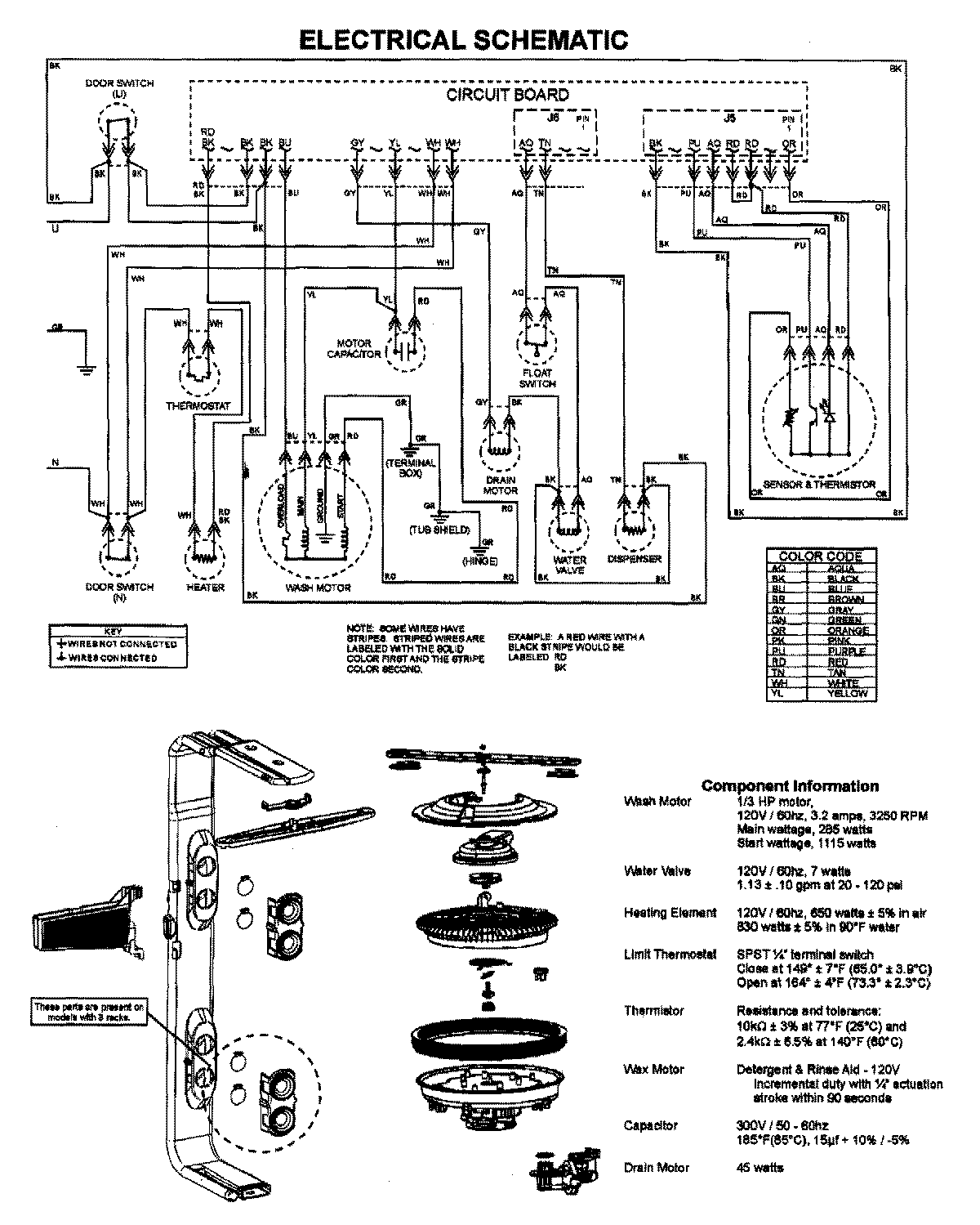
JDB1250AWB 07 – WIRING INFORMATIONadmin2025-04-26T09:44:44+00:00JDB1250AWB 07 – WIRING INFORMATION ProductsPositionProductNIMAY 15003628