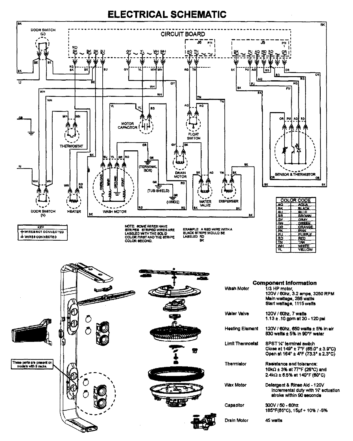
JDB1250AWW 07 – WIRING INFORMATIONadmin2025-04-26T09:41:45+00:00JDB1250AWW 07 – WIRING INFORMATION ProductsPositionProductNIMAY 15003628