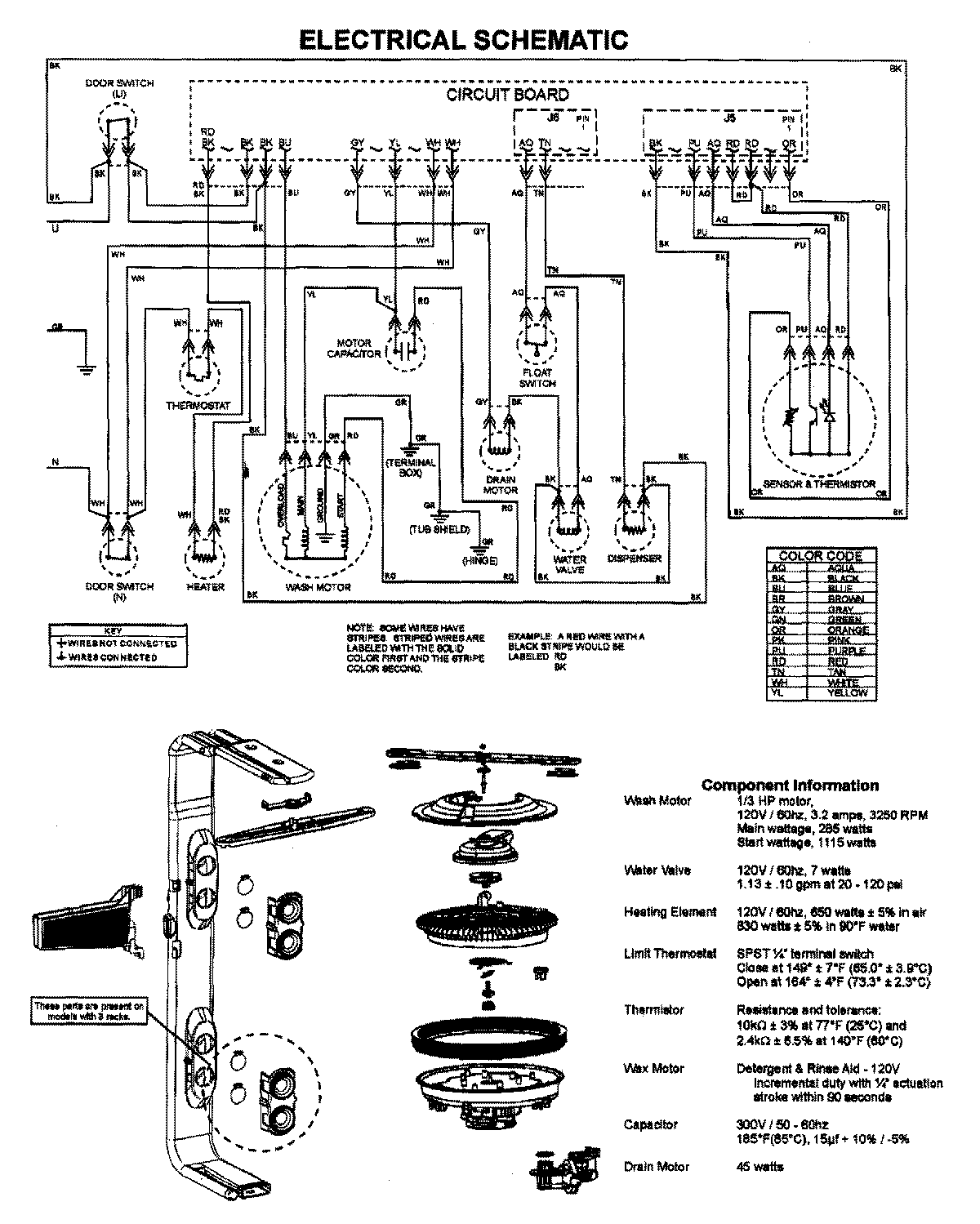
JDB1270AWY 07 – WIRING INFORMATIONadmin2025-04-26T09:44:26+00:00JDB1270AWY 07 – WIRING INFORMATION ProductsPositionProductNIMAY 15003628