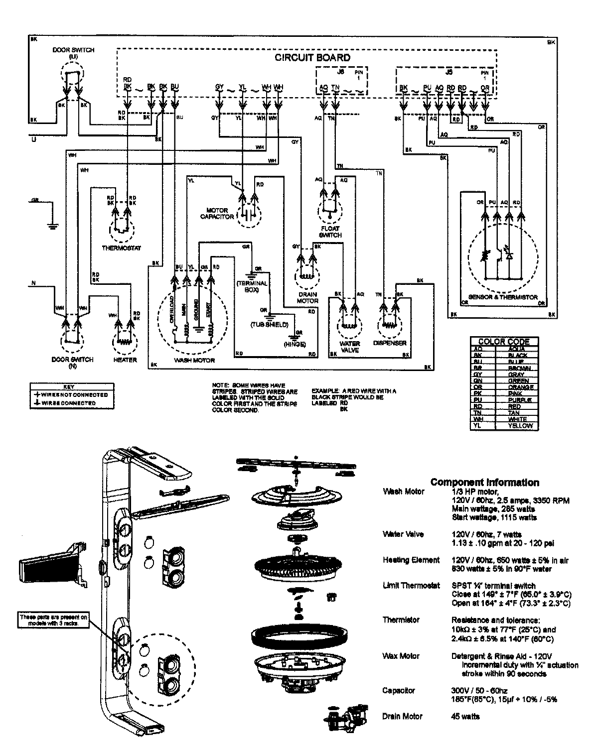
JDB2150AWP 07 – WIRING INFORMATION

JDB2150AWP 07 – WIRING INFORMATION

Products

PositionProduct
NIMAY 15003445