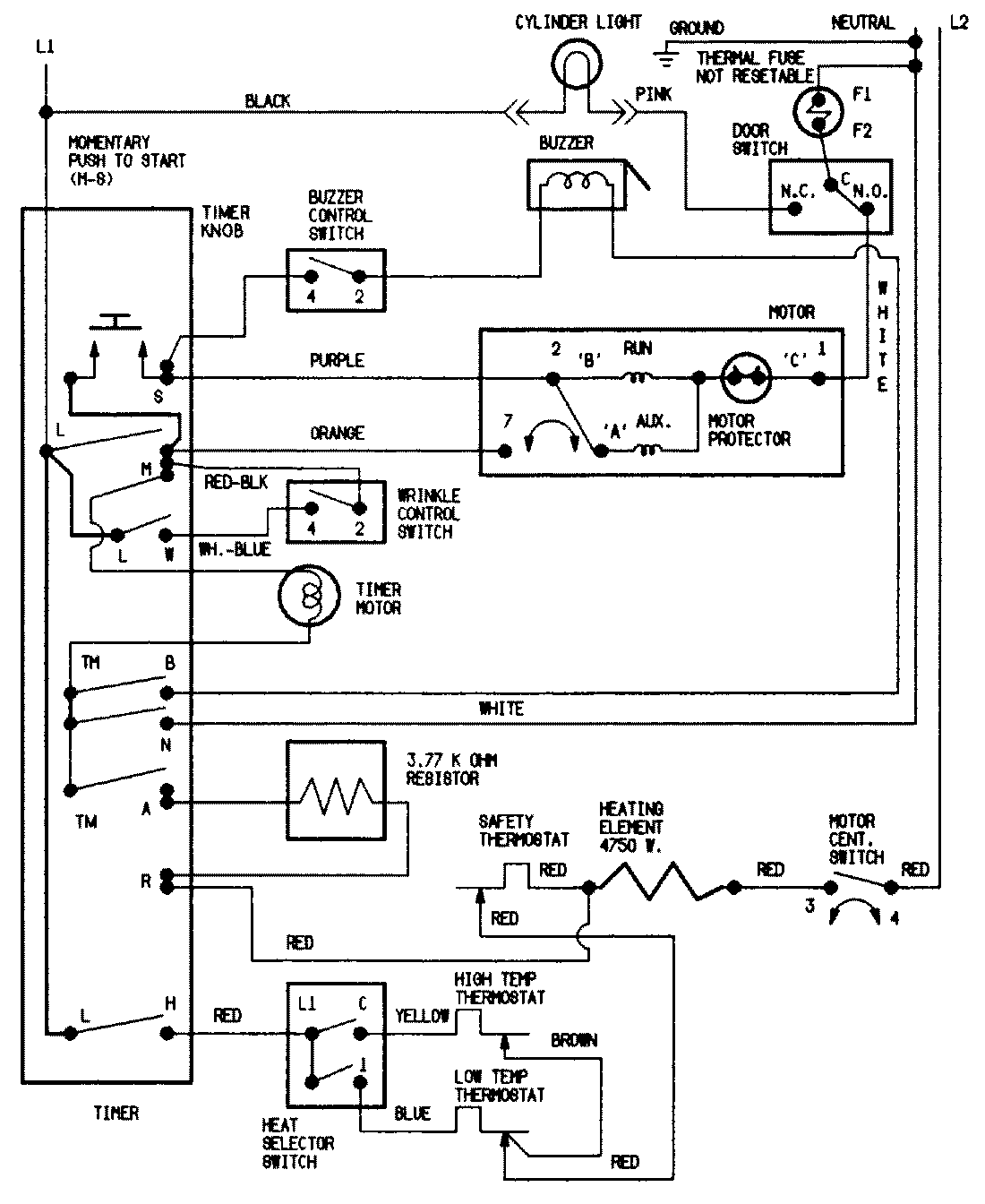
JDE1000W 07 – WIRING INFORMATIONadmin2025-04-26T09:44:36+00:00JDE1000W 07 – WIRING INFORMATION ProductsPositionProductNIMAY 15001528NIMAY 15002529