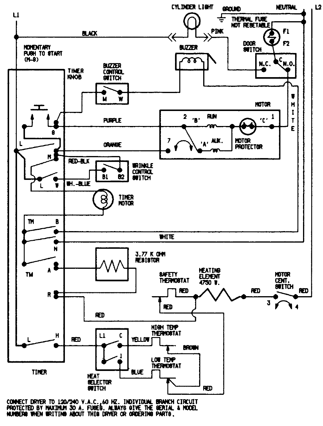
JDE2000W 07 – WIRING INFORMATIONadmin2025-04-26T09:44:33+00:00JDE2000W 07 – WIRING INFORMATION ProductsPositionProductNIMAY 15001524NIMAY 15002537