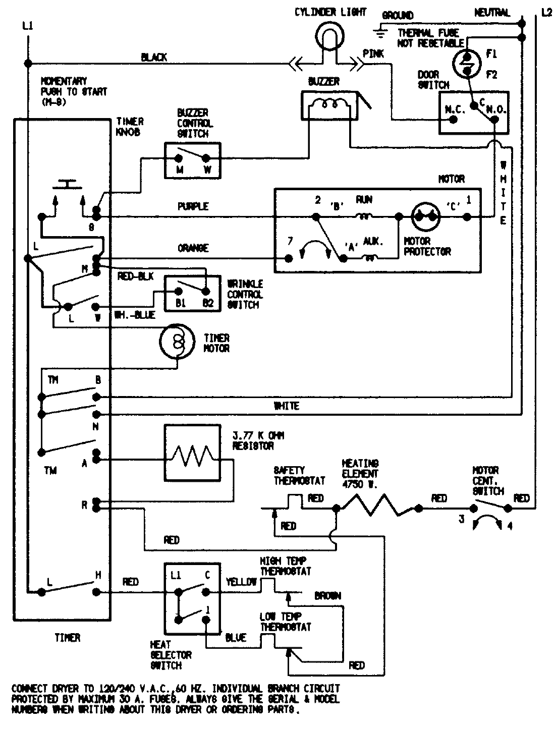
JDE2000WC 07 – WIRING INFORMATIONadmin2025-04-26T09:45:00+00:00JDE2000WC 07 – WIRING INFORMATION ProductsPositionProductNIMAY 15001524NIMAY 15002557