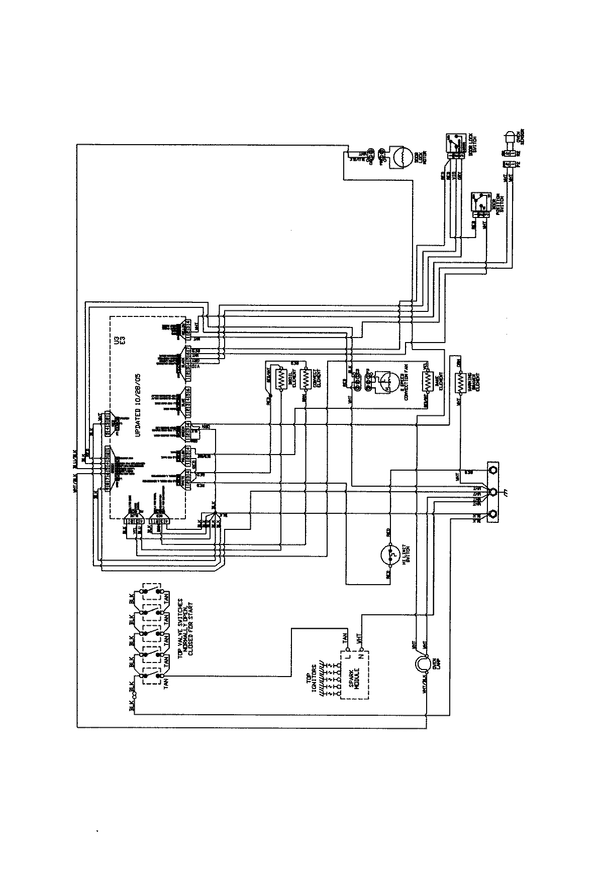
JDR8880RDB 07 – WIRING INFORMATIONadmin2025-04-26T09:46:27+00:00JDR8880RDB 07 – WIRING INFORMATION ProductsPositionProductNIWiring Diagram