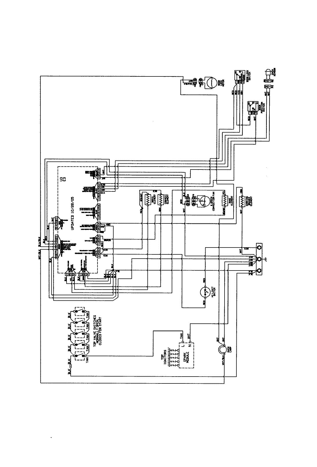
JDR8880RDS 07 – WIRING INFORMATIONadmin2025-04-26T09:43:53+00:00JDR8880RDS 07 – WIRING INFORMATION ProductsPositionProductNIWiring Diagram