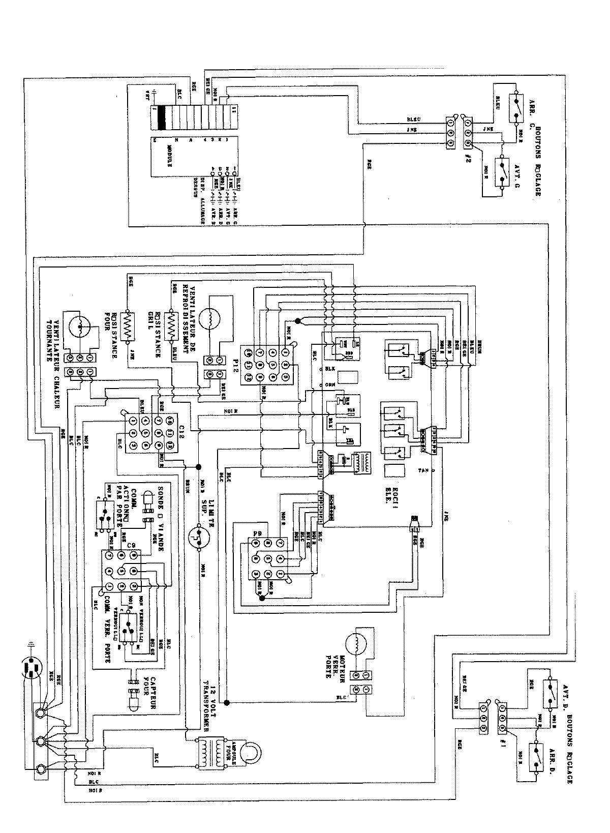
JDS8850ACS 06 – WIRING INFORMATIONadmin2025-04-26T09:29:17+00:00JDS8850ACS 06 – WIRING INFORMATION ProductsPositionProductNIMAY 15003405