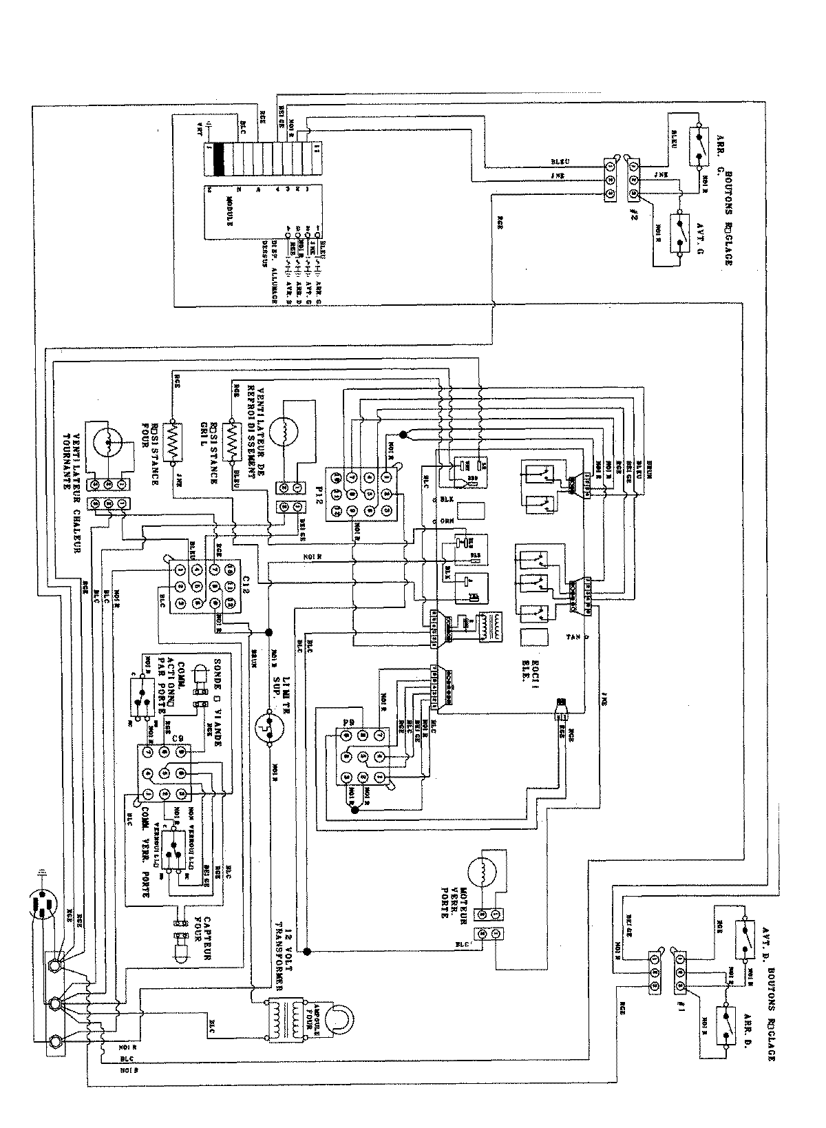
JDS8850ACW 06 – WIRING INFORMATIONadmin2025-04-26T09:30:21+00:00JDS8850ACW 06 – WIRING INFORMATION ProductsPositionProductNIMAY 15003405