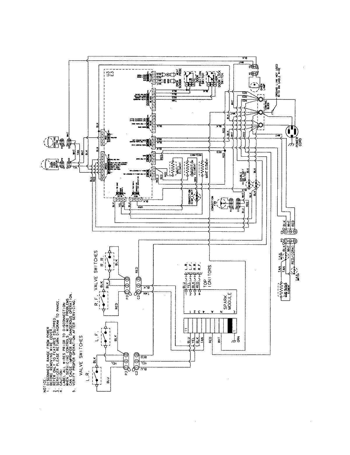
JDS8850BDB 09 – WIRING INFORMATION

JDS8850BDB 09 – WIRING INFORMATION

Products

PositionProduct
NIMAY 15003889