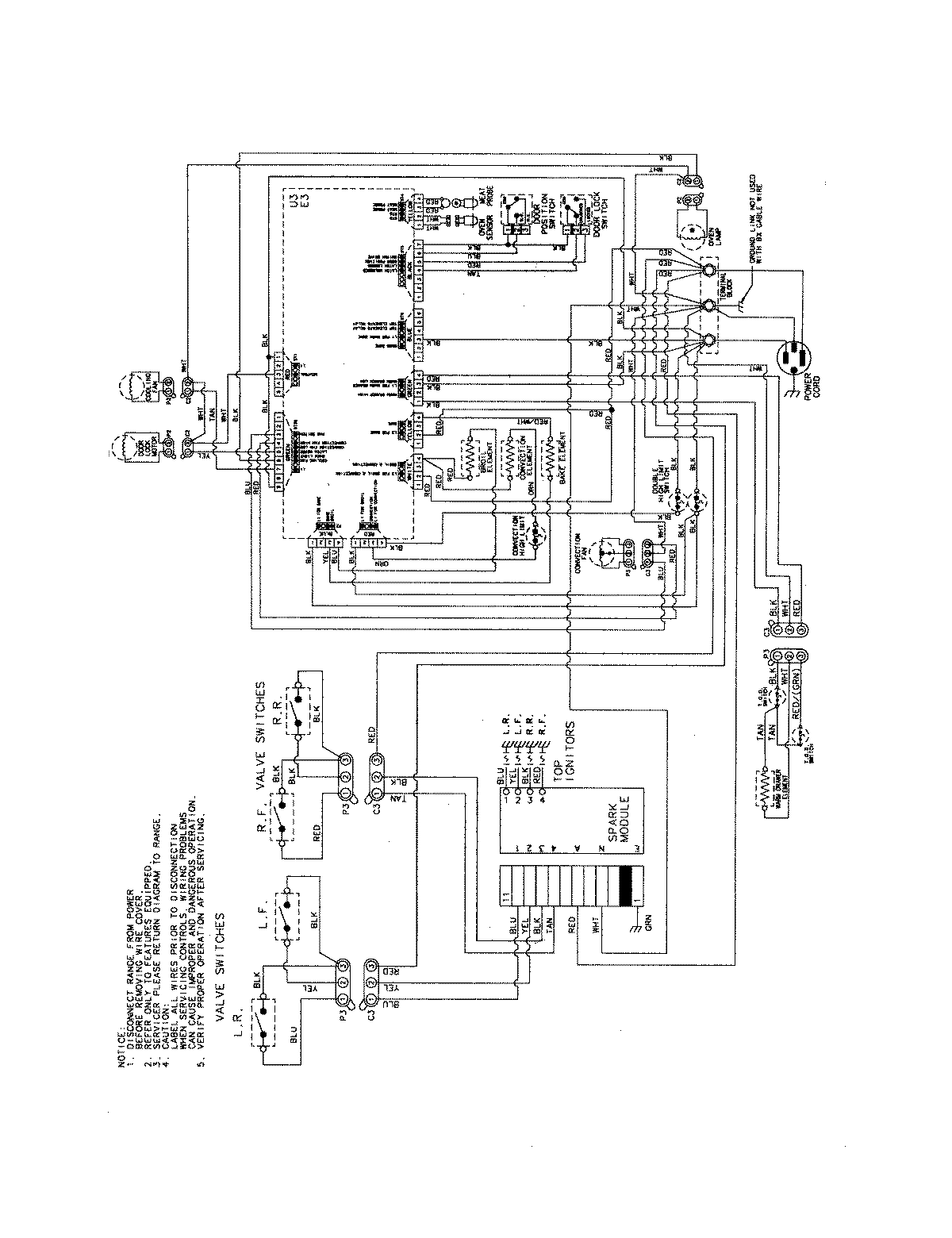
JDS8850BDS 09 – WIRING INFORMATIONadmin2025-04-26T09:31:04+00:00JDS8850BDS 09 – WIRING INFORMATION ProductsPositionProductNIMAY 15003889