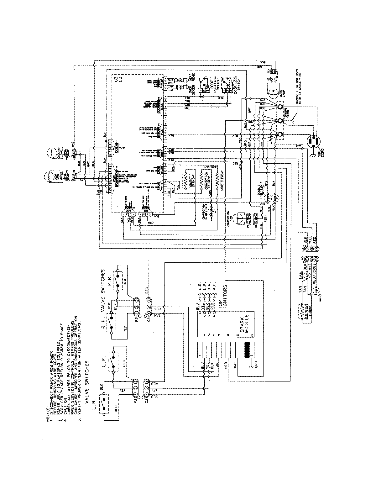
JDS8850BDW 09 – WIRING INFORMATIONadmin2025-04-26T09:30:34+00:00JDS8850BDW 09 – WIRING INFORMATION ProductsPositionProductNIMAY 15003889