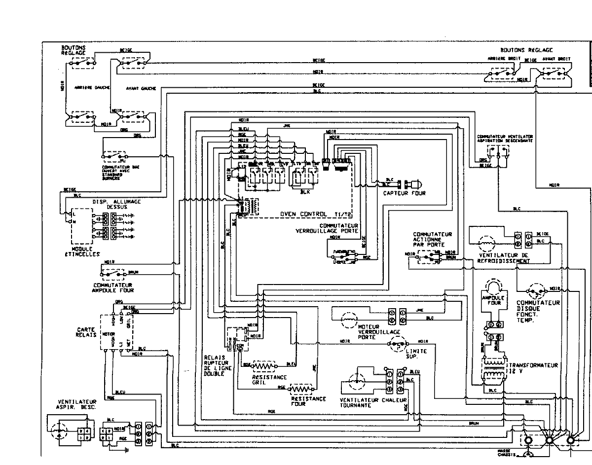
JDS9860ACP 08 – WIRING INFORMATIONadmin2025-04-26T09:30:46+00:00JDS9860ACP 08 – WIRING INFORMATION ProductsPositionProductNIMAY 15002996NIMAY 15002845