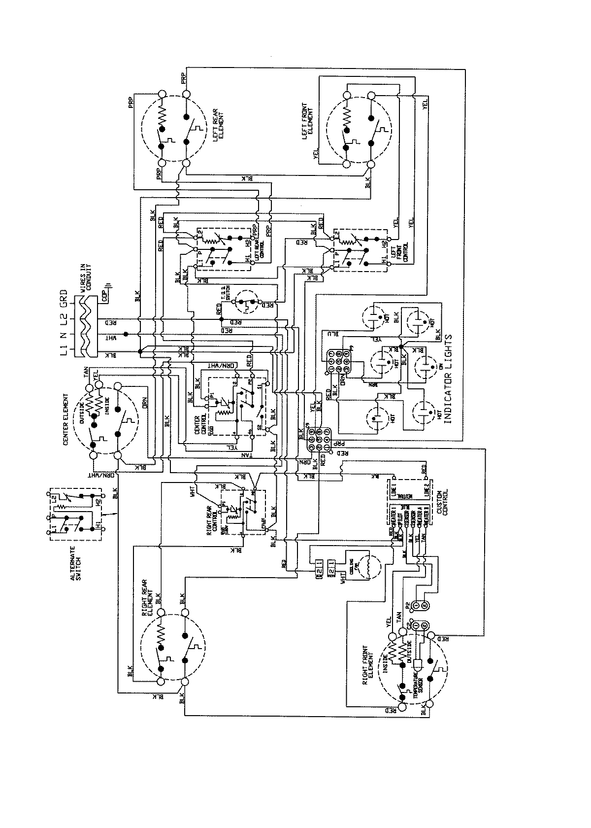
JEC9536BDB 04 – WIRING INFORMATION

JEC9536BDB 04 – WIRING INFORMATION

Products

PositionProduct
NIWIRING DIAGRAM (ENGLISH)