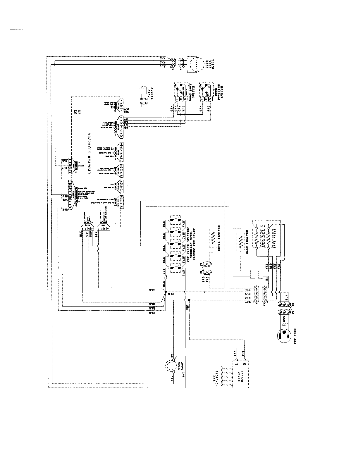
JGR8775RDS 07 – WIRING INFORMATIONadmin2025-04-26T09:03:18+00:00JGR8775RDS 07 – WIRING INFORMATION ProductsPositionProductNIMAY 8119P372-60