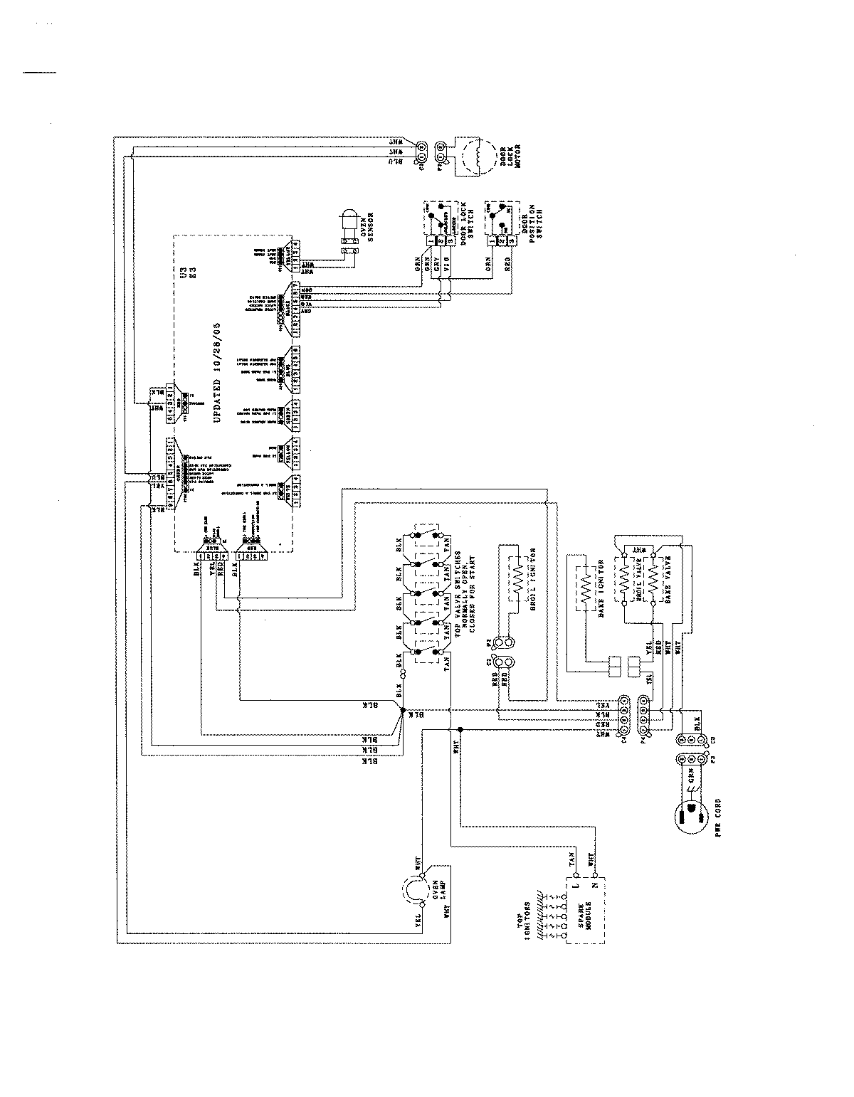
JGR8775RDW 07 – WIRING INFORMATIONadmin2025-04-26T09:04:02+00:00JGR8775RDW 07 – WIRING INFORMATION ProductsPositionProductNIMAY 8119P372-60