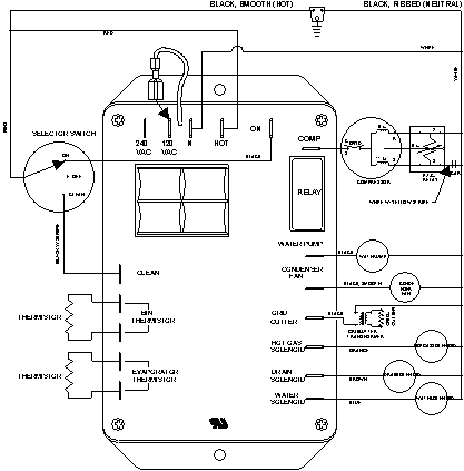
JIM1550ARB 06 – WIRING INFORMATION

JIM1550ARB 06 – WIRING INFORMATION

Products

PositionProduct
NIMAY 15003251