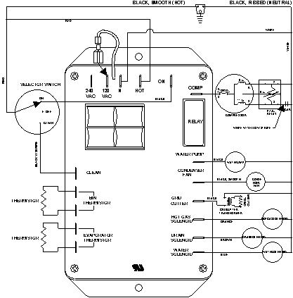
JIM1550ARS 06 – WIRING INFORMATIONadmin2025-04-26T09:25:09+00:00JIM1550ARS 06 – WIRING INFORMATION ProductsPositionProductNIMAY 15003251