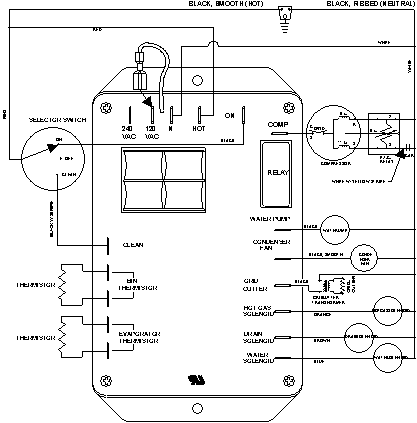
JIM1550ARW 06 – WIRING INFORMATIONadmin2025-04-26T09:23:22+00:00JIM1550ARW 06 – WIRING INFORMATION ProductsPositionProductNIMAY 15003251