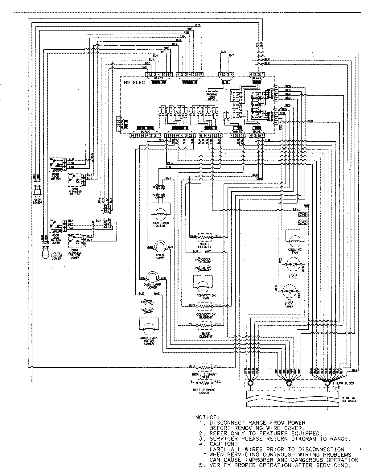
JJW8230DDS 06 – WIRING INFORMATIONadmin2025-04-26T09:31:58+00:00JJW8230DDS 06 – WIRING INFORMATION ProductsPositionProductNIMAY 15003244