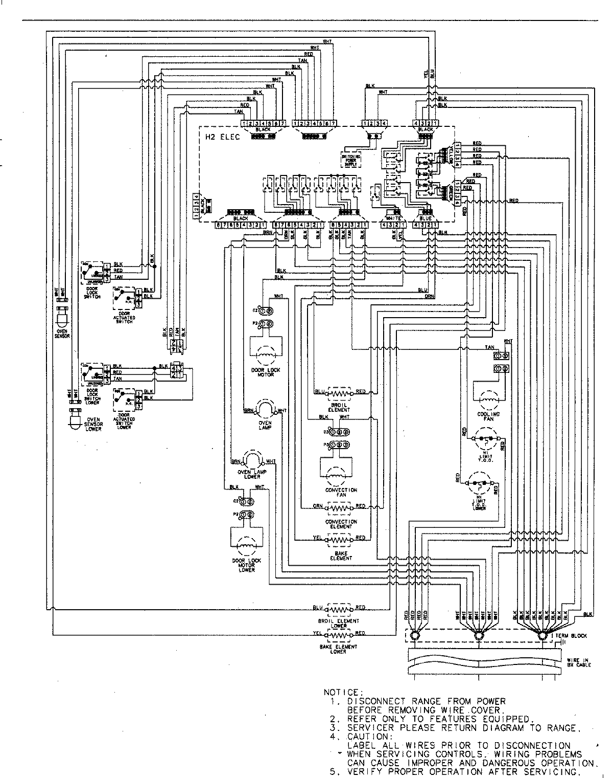
JJW8230DDW 06 – WIRING INFORMATIONadmin2025-04-26T09:32:20+00:00JJW8230DDW 06 – WIRING INFORMATION ProductsPositionProductNIMAY 15003244