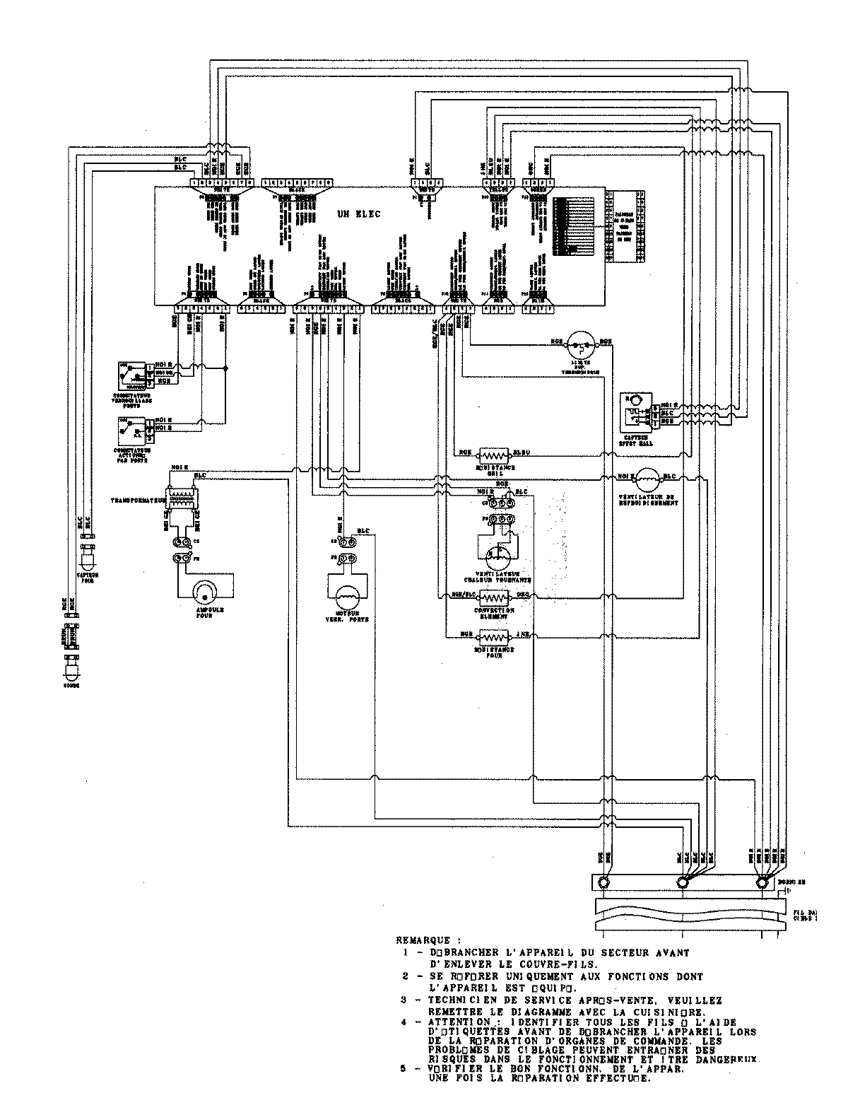
JJW8527DDQ 06 – WIRING INFORMATIONadmin2025-04-26T09:33:51+00:00JJW8527DDQ 06 – WIRING INFORMATION ProductsPositionProduct1MAY 15003273