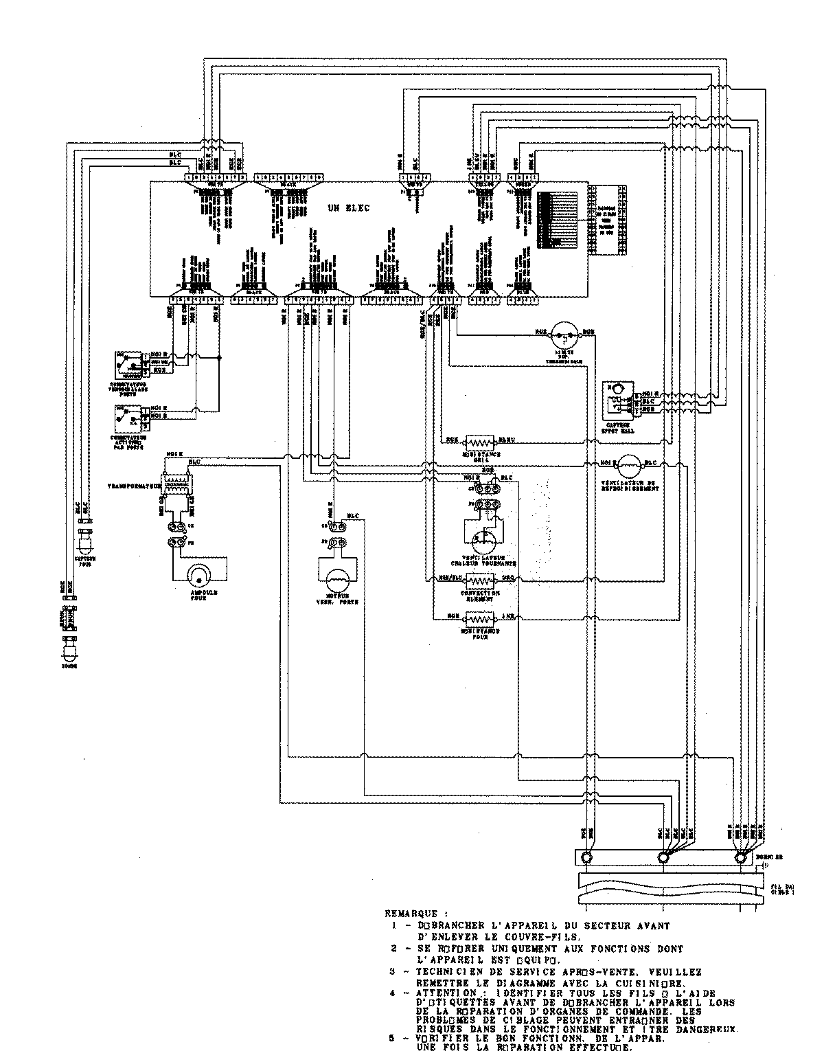
JJW8527DDS 06 – WIRING INFORMATION

JJW8527DDS 06 – WIRING INFORMATION

Products

PositionProduct
1MAY 15003273