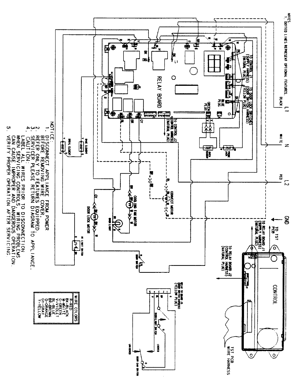
JJW8530BCW 06 – WIRING INFORMATIONadmin2025-04-26T09:34:09+00:00JJW8530BCW 06 – WIRING INFORMATION ProductsPositionProductNIMAY 15002516