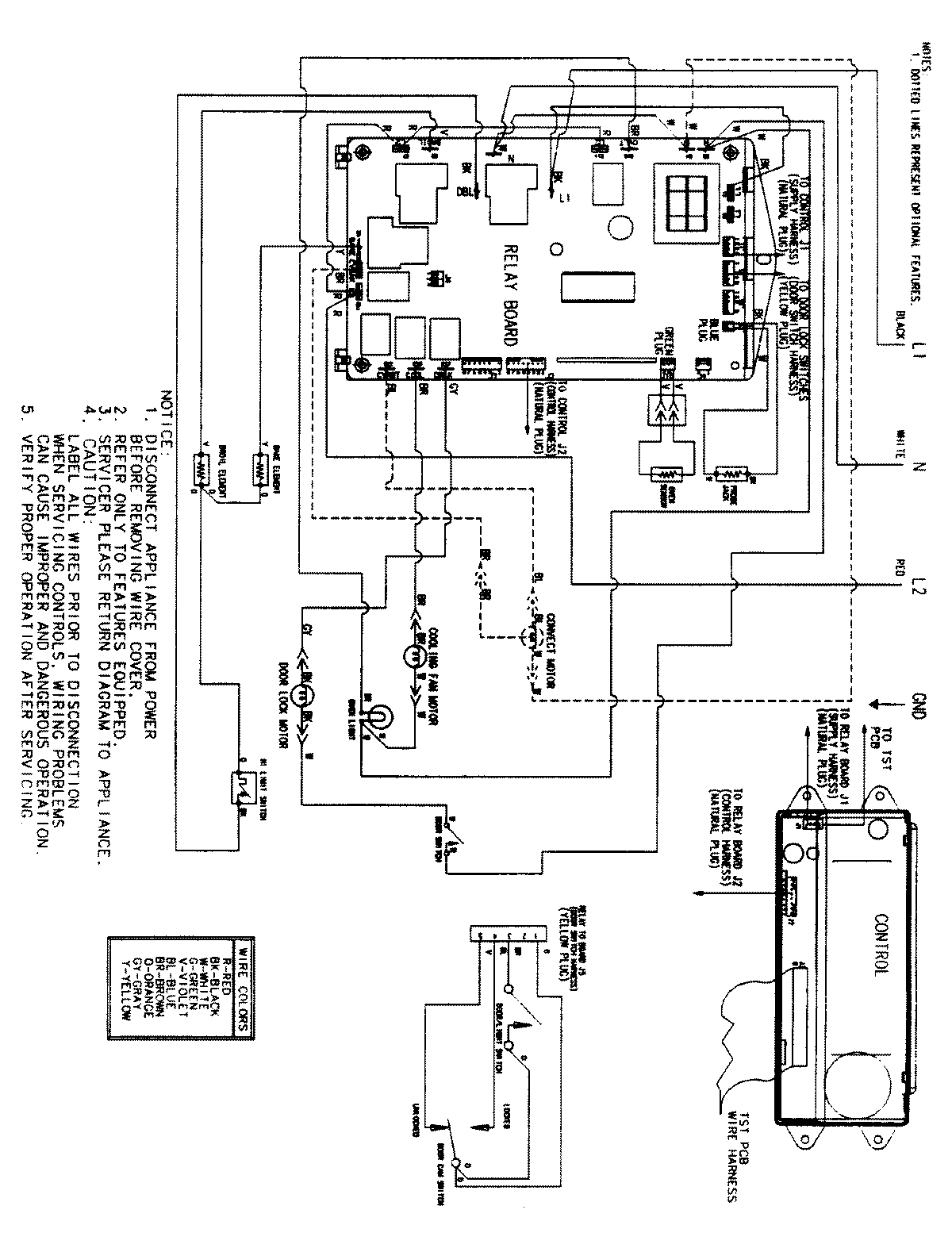
JJW8530CCW 06 – WIRING INFORMATIONadmin2025-04-26T09:33:20+00:00JJW8530CCW 06 – WIRING INFORMATION ProductsPositionProductNIMAY 15002516