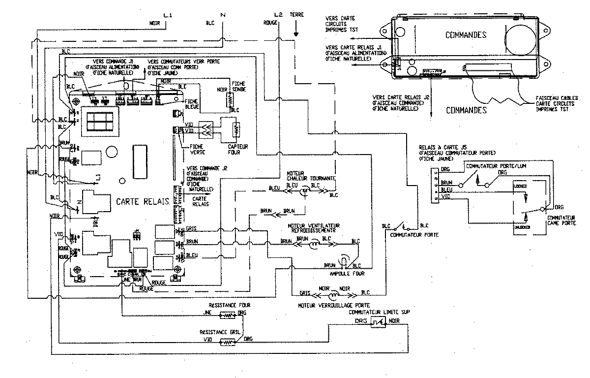
JJW8530CCW 07 – WIRING INFORMATIONadmin2025-04-26T09:31:51+00:00JJW8530CCW 07 – WIRING INFORMATION ProductsPositionProduct1MAY 15002770