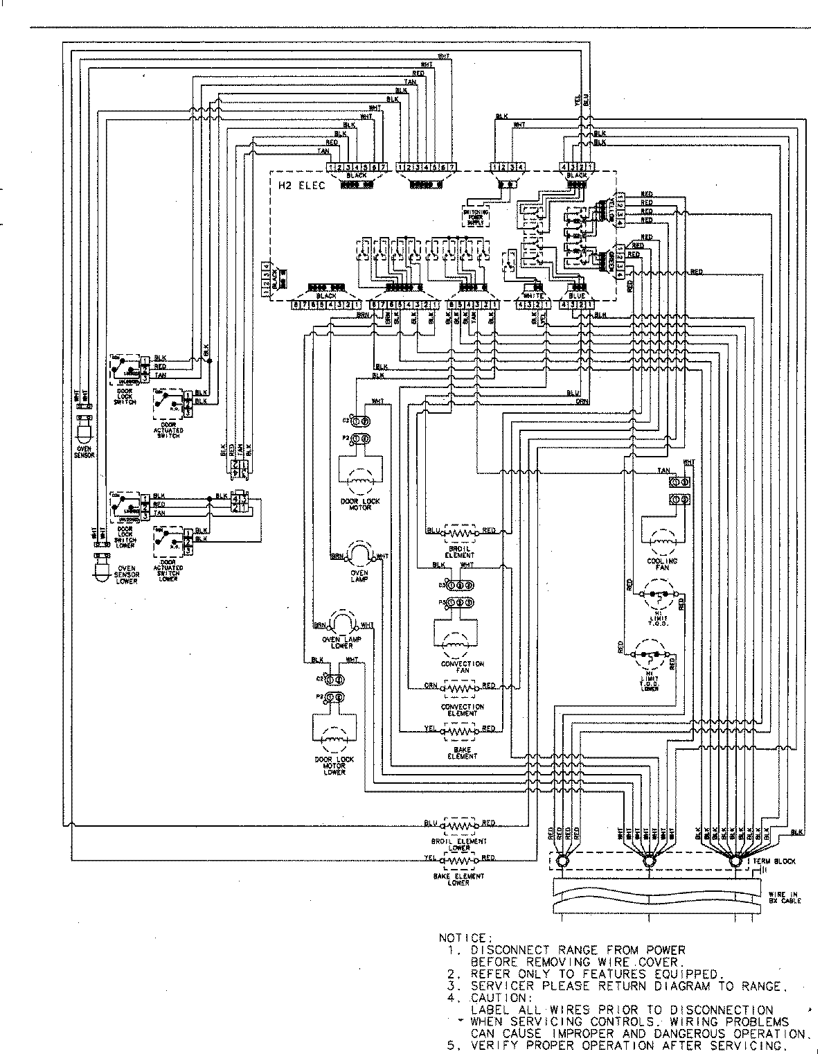
JJW9230DDB 06 – WIRING INFORMATIONadmin2025-04-26T09:35:17+00:00JJW9230DDB 06 – WIRING INFORMATION ProductsPositionProductNIMAY 15003244