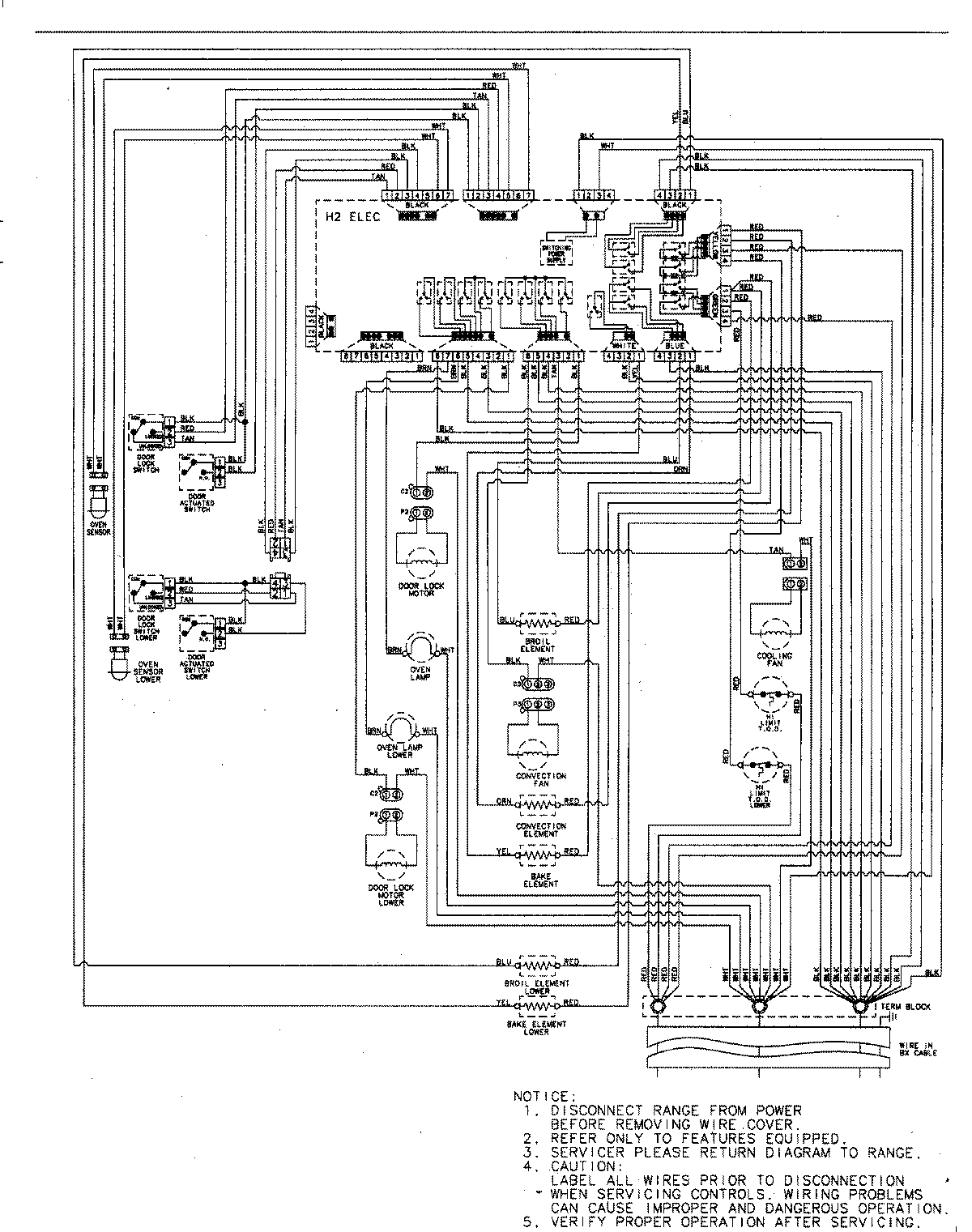
JJW9430DDS 06 – WIRING INFORMATIONadmin2025-04-26T09:36:03+00:00JJW9430DDS 06 – WIRING INFORMATION ProductsPositionProductNIMAY 15003244