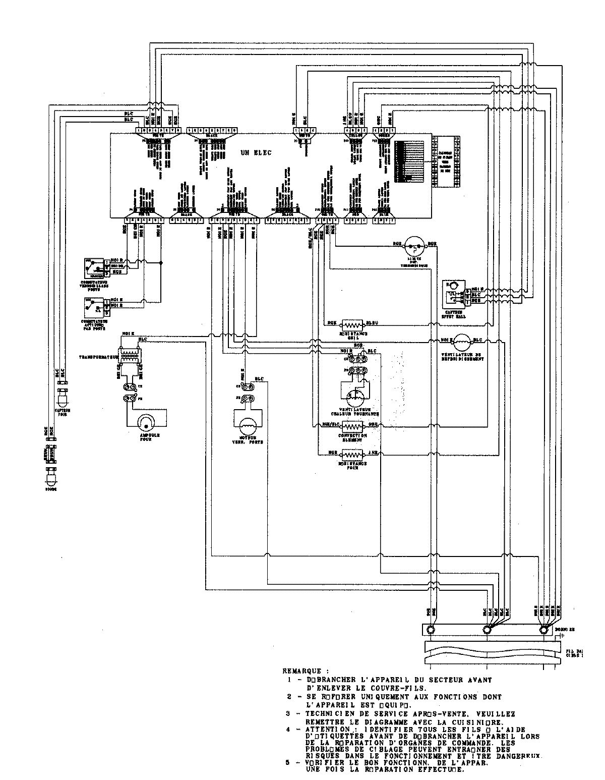
JJW9527DDS 06 – WIRING INFORMATIONadmin2025-04-26T09:34:35+00:00JJW9527DDS 06 – WIRING INFORMATION ProductsPositionProduct1MAY 15003273