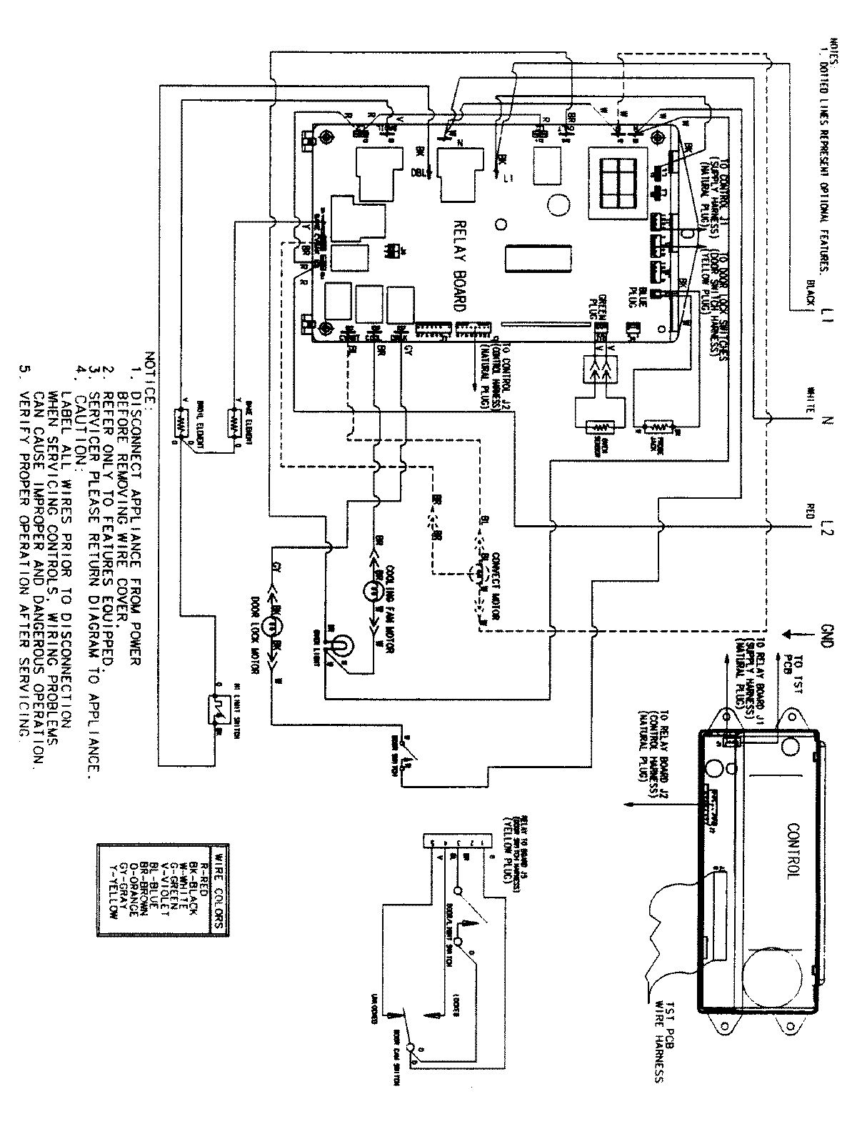
JJW9530BCB 06 – WIRING INFORMATIONadmin2025-04-26T09:35:17+00:00JJW9530BCB 06 – WIRING INFORMATION ProductsPositionProductNIMAY 150025161MAY 15002770