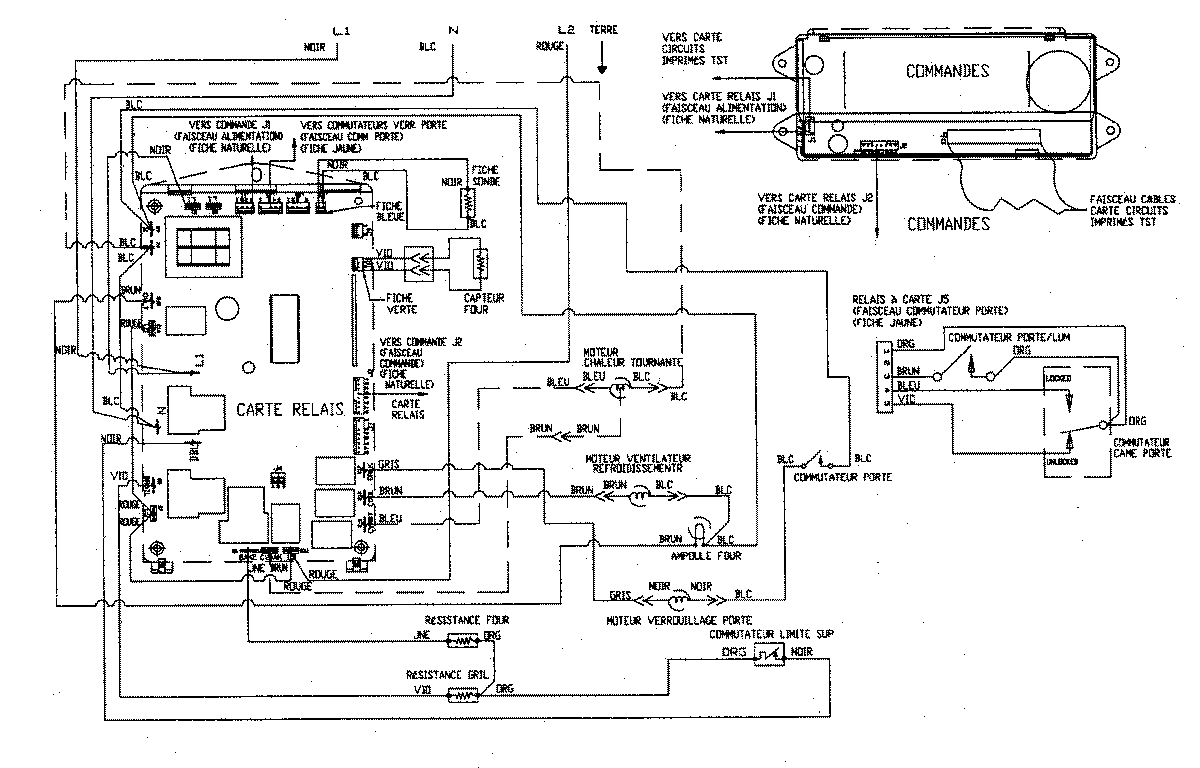
JJW9530CCB 07 – WIRING INFORMATIONadmin2025-04-26T09:36:43+00:00JJW9530CCB 07 – WIRING INFORMATION ProductsPositionProduct1MAY 15002770