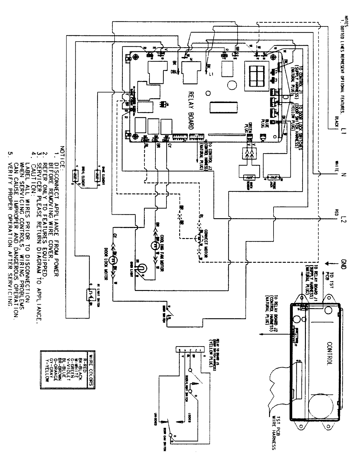
JJW9530CCW 06 – WIRING INFORMATIONadmin2025-04-26T09:36:50+00:00JJW9530CCW 06 – WIRING INFORMATION ProductsPositionProductNIMAY 15002516