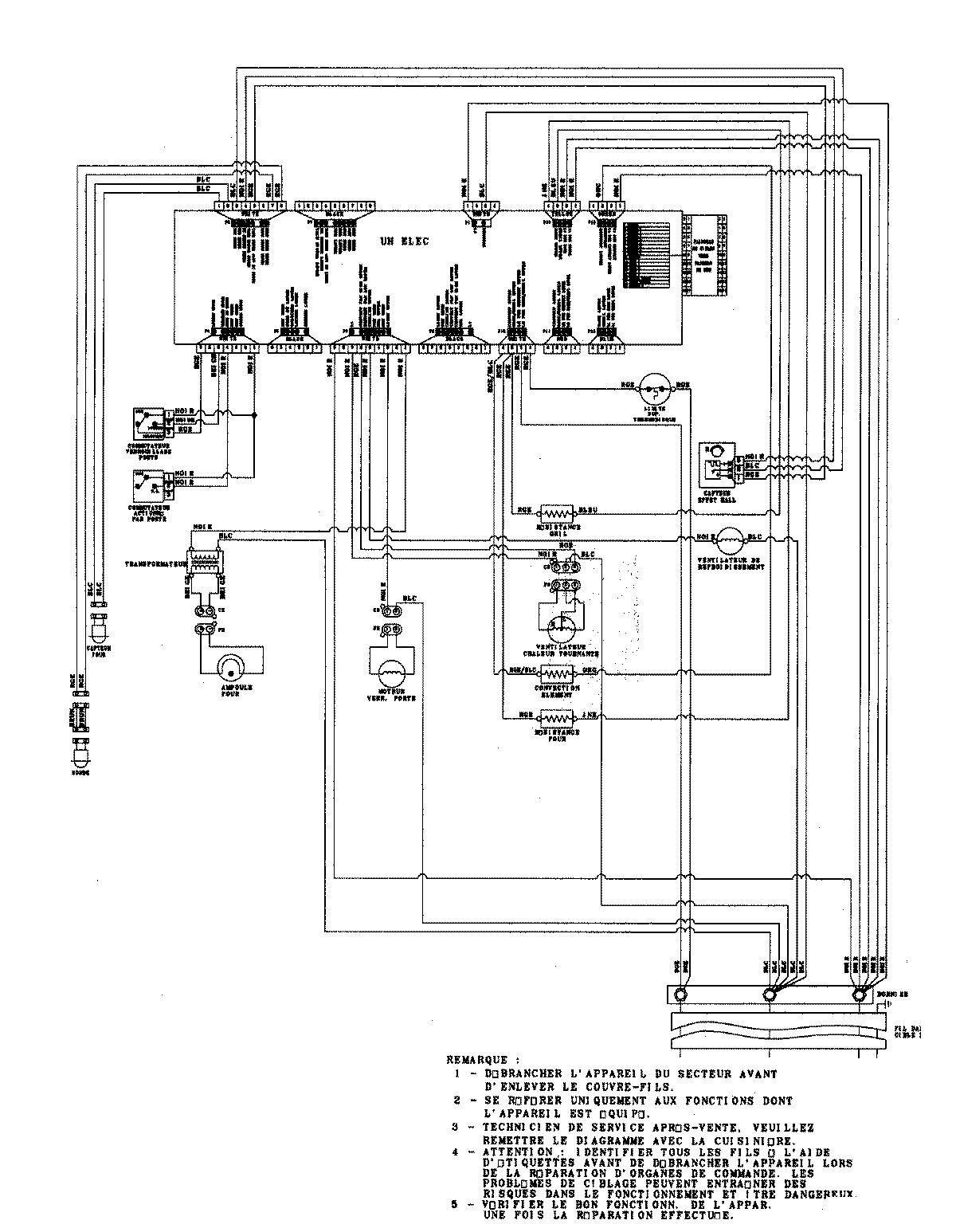
JJW9530DDB 06 – WIRING INFORMATIONadmin2025-04-26T09:34:47+00:00JJW9530DDB 06 – WIRING INFORMATION ProductsPositionProduct1MAY 15003273