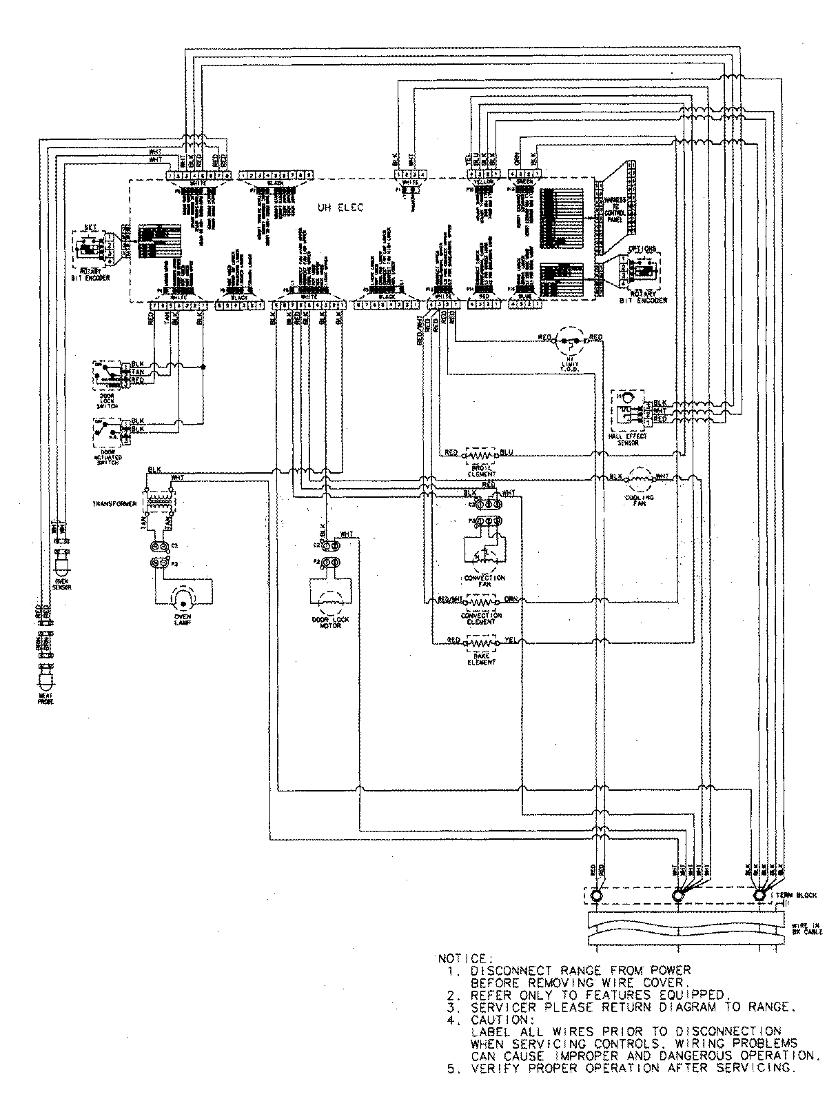
JJW9530DDP 06 – WIRING INFORMATIONadmin2025-04-26T09:35:45+00:00JJW9530DDP 06 – WIRING INFORMATION ProductsPositionProductNIMAY 15003285