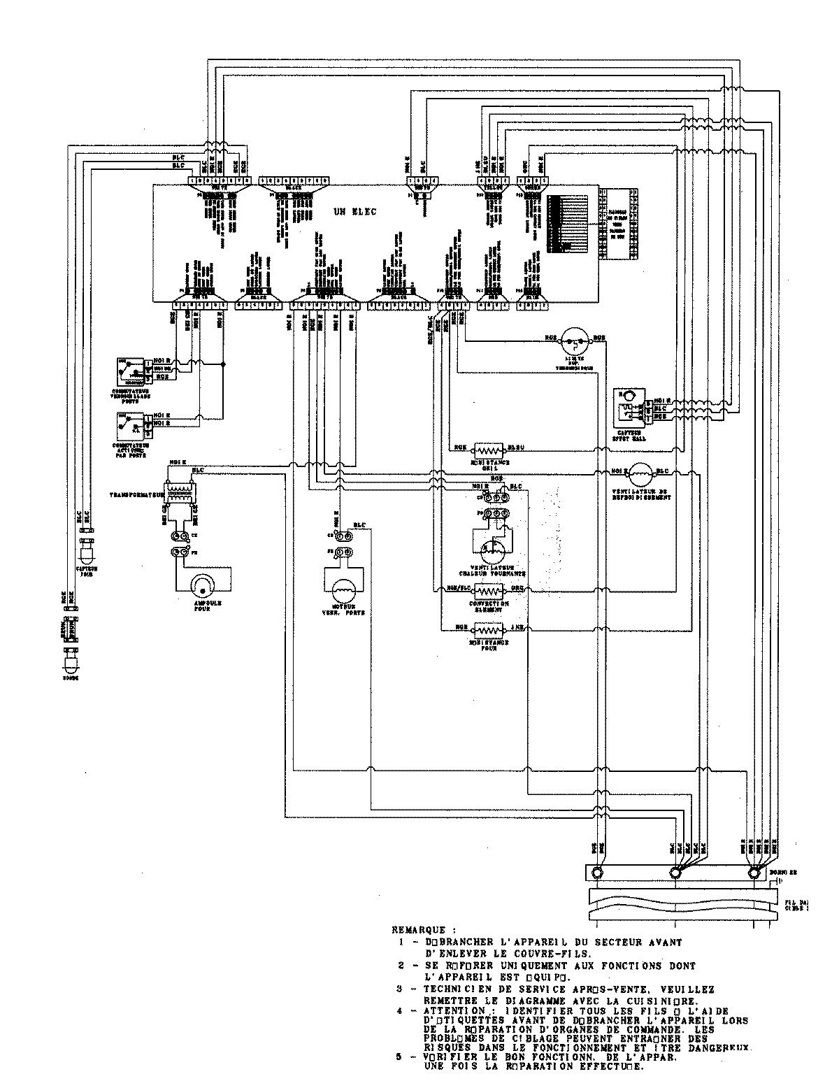
JJW9530DDS 06 – WIRING INFORMATIONadmin2025-04-26T09:36:05+00:00JJW9530DDS 06 – WIRING INFORMATION ProductsPositionProduct1MAY 15003273