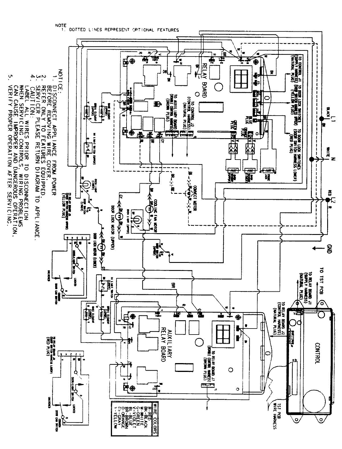
JJW9630BCW 06 – WIRING INFORMATIONadmin2025-04-26T09:38:08+00:00JJW9630BCW 06 – WIRING INFORMATION ProductsPositionProductNIMAY 15002515