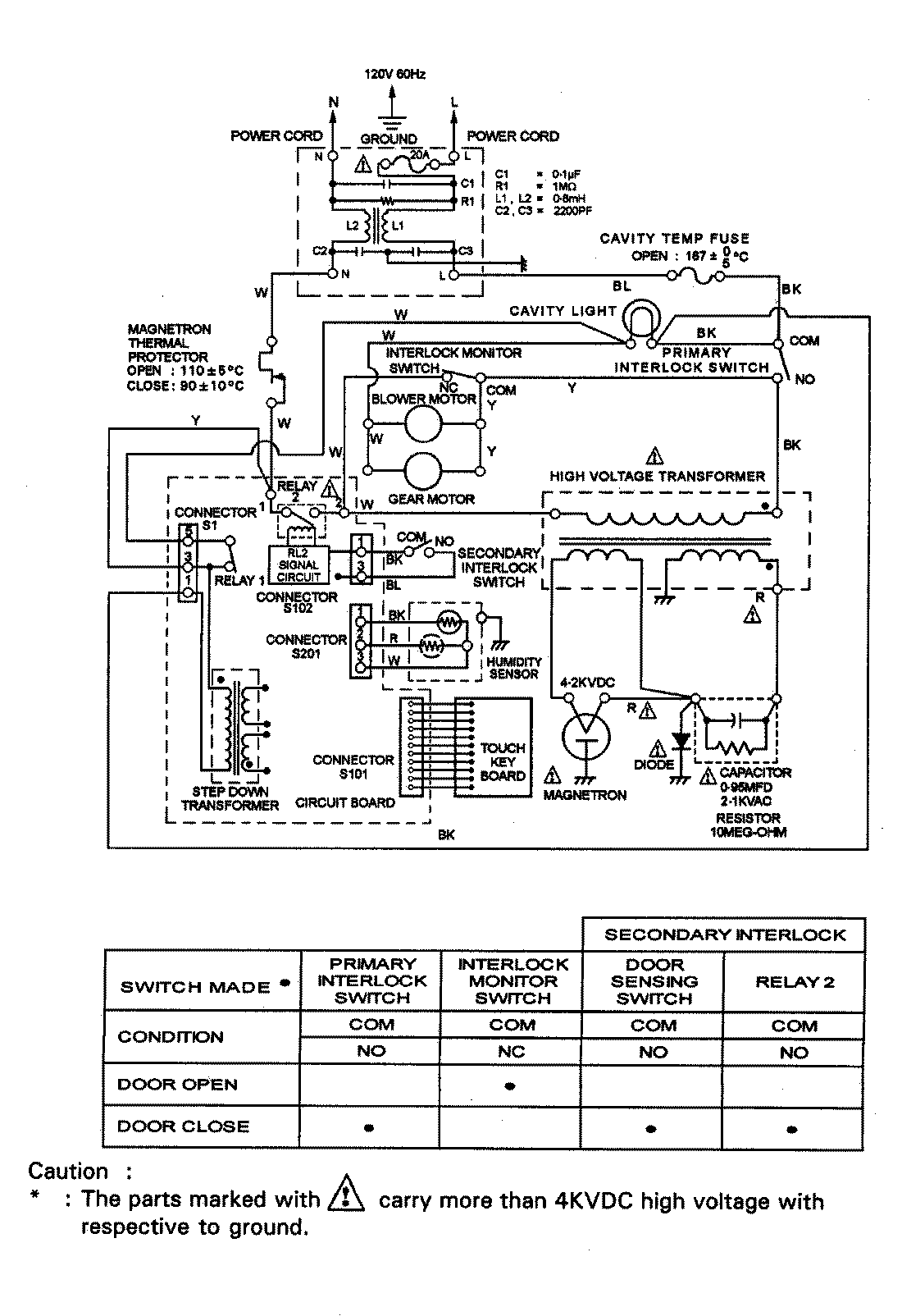
JMC8100ADB 06 – WIRING INFORMATIONadmin2025-04-26T09:36:35+00:00JMC8100ADB 06 – WIRING INFORMATION ProductsPositionProduct1MAY 15002947