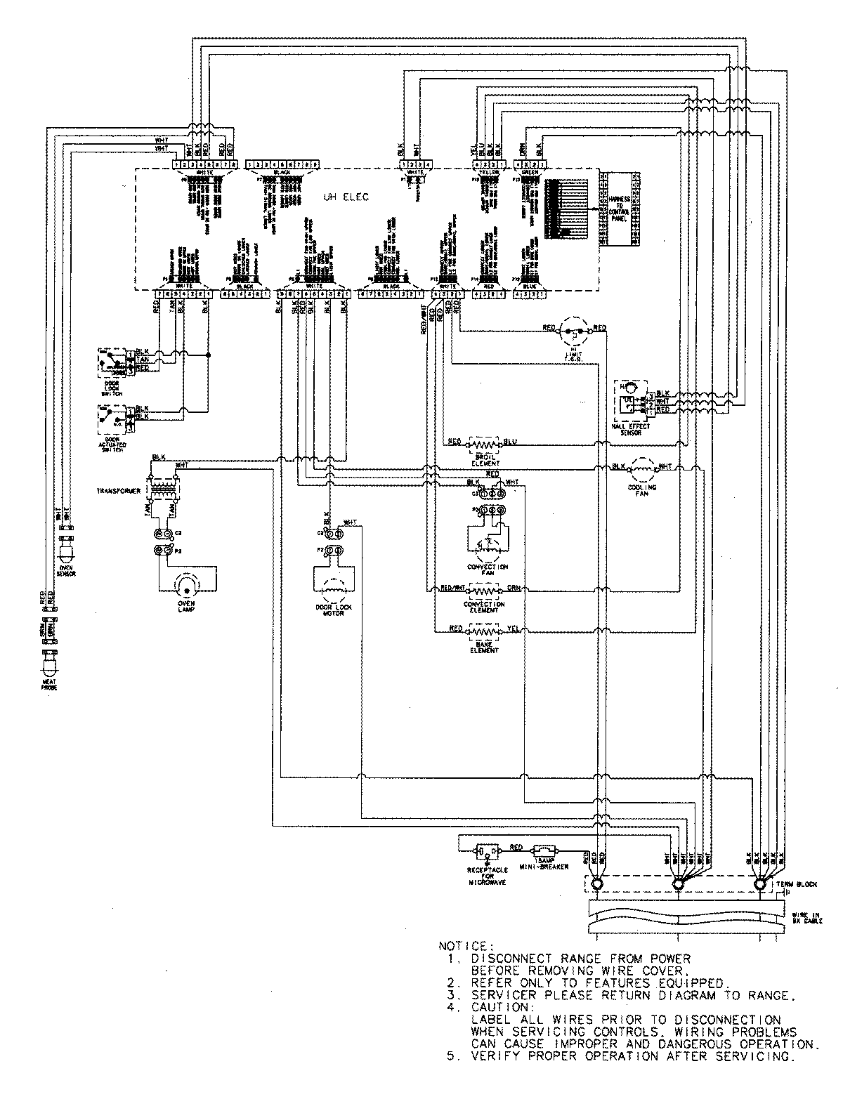
JMW8530DAQ 07 – WIRING INFORMATIONadmin2025-04-26T09:05:50+00:00JMW8530DAQ 07 – WIRING INFORMATION ProductsPositionProductNIMAY 15003302