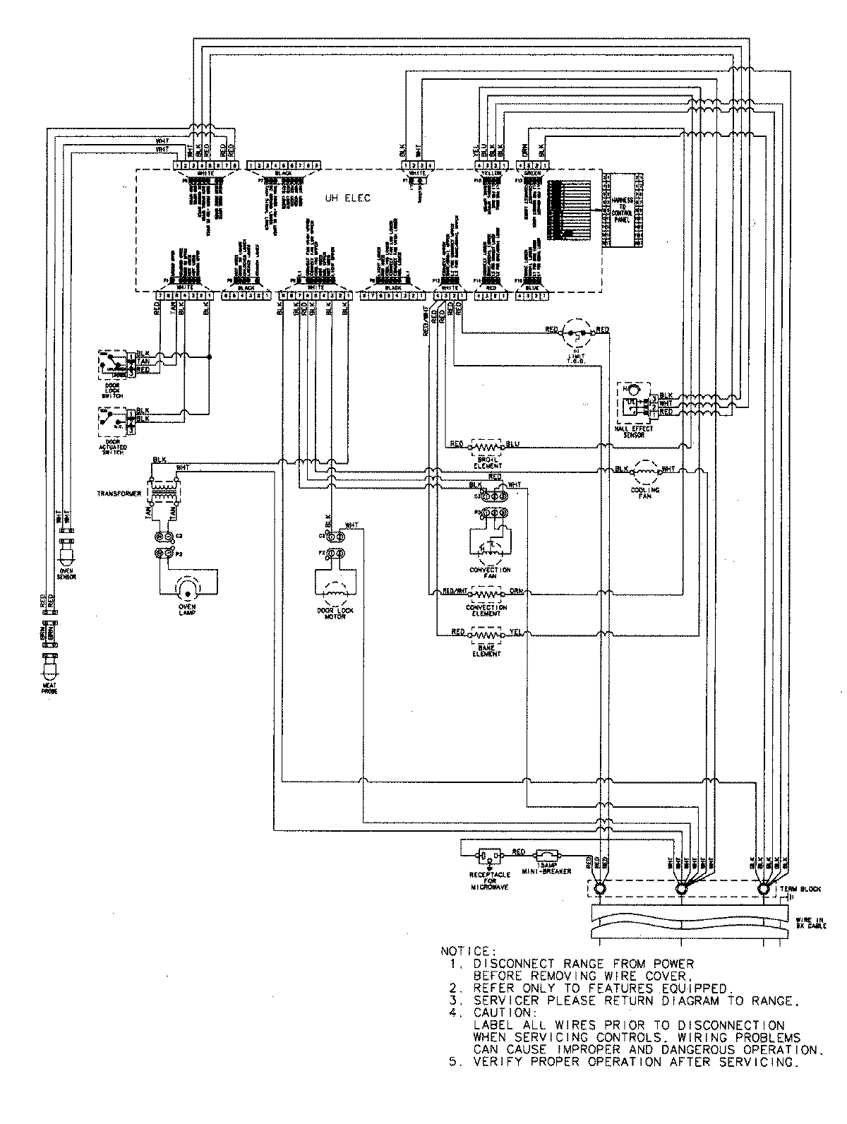
JMW8530DAS 07 – WIRING INFORMATIONadmin2025-04-26T09:06:27+00:00JMW8530DAS 07 – WIRING INFORMATION ProductsPositionProductNIMAY 15003302