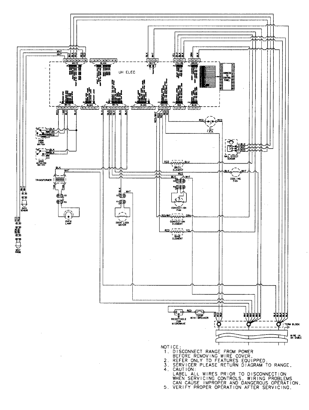
JMW8530DAW 07 – WIRING INFORMATIONadmin2025-04-26T09:06:44+00:00JMW8530DAW 07 – WIRING INFORMATION ProductsPositionProductNIMAY 15003302