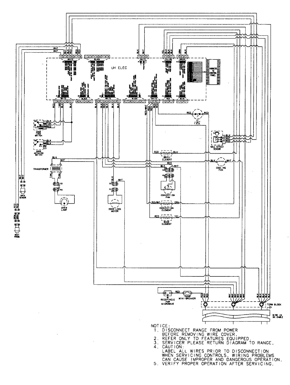
JMW9527DAS 07 – WIRING INFORMATIONadmin2025-04-26T09:07:15+00:00JMW9527DAS 07 – WIRING INFORMATION ProductsPositionProductNIMAY 15003302