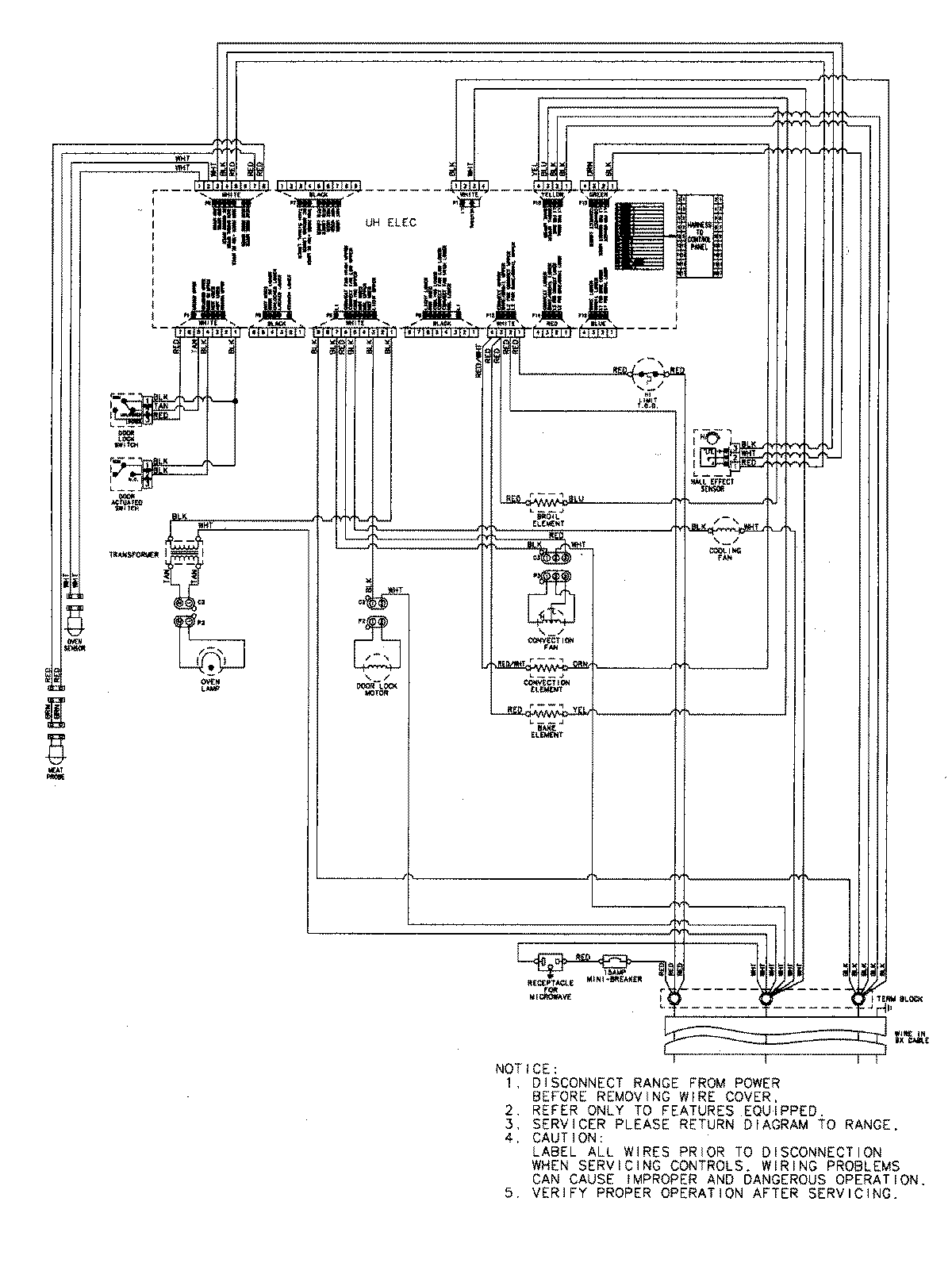
JMW9530DAB 07 – WIRING INFORMATIONadmin2025-04-26T09:08:52+00:00JMW9530DAB 07 – WIRING INFORMATION ProductsPositionProductNIMAY 15003302