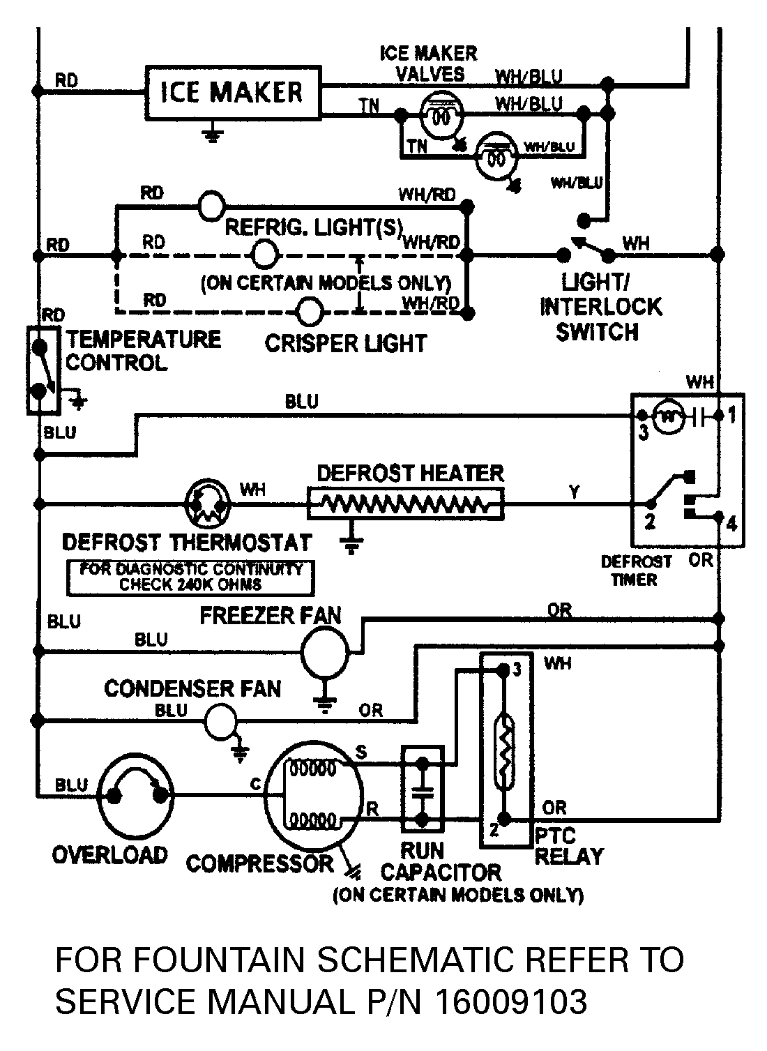
JSD2588AEA 13 – WIRING INFORMATIONadmin2025-04-26T09:16:14+00:00JSD2588AEA 13 – WIRING INFORMATION ProductsPositionProductNIMAY 15002433